Plumbing Codes Vents - How To Vent Plumb A Toilet 1 Easy Pattern Hammerpedia - In most cases, drainpipes must slope at least 1/4 inch per running foot.

Plumbing Codes Vents - How To Vent Plumb A Toilet 1 Easy Pattern Hammerpedia - In most cases, drainpipes must slope at least 1/4 inch per running foot.. (a) bow vents are permitted for fixture. Within each plumbing system, a minimum of one stack vent or vent stack shall extend outdoors to the open air. The plumbing system shall be provided with a system of vent piping that will permit the admission or emission of air so that the seal of any fixture trap shall not be subjected to a pressure differential of more than 1 inch of water column (249 pa). That is, according to the venting chapter of the plumbing code, the area of the accumulated vents of a building must be equal to the required drain size for that building. Where a conflict exists between the provisions of appendix

There is also a wet vent. What are the code requirements for plumbing vent terminations? (a) bow vents are permitted for fixture. The second half of this section tells us why the plumbing system needs to breath. Depending on the size of the unit and any code restrictions, aavs can be used to vent multiple fixtures.

Wet Vent A Bath Group Upc Code Terry Love Plumbing Advice Remodel Diy Professional Forum
Wet Vent A Bath Group Upc Code Terry Love Plumbing Advice Remodel Diy Professional Forum from terrylove.com
The loop vent is a solution for many freestanding sink codes. The national fuel gas code, ansi z223.1 (nfpa 54) link to 2012 edition. As a general rule, you will just be able to vent 2 fixtures on a toilet wet vent. In most cases, drainpipes must slope at least 1/4 inch per running foot. It it is not possible to go through the roof some states allow the use of air access valves, or side mounted vents. (a) bow vents are permitted for fixture. The plumbing drain system in a home has to breathe in air so it can flow smoothly. Depending on the size of the unit and any code restrictions, aavs can be used to vent multiple fixtures.

(a) bow vents are permitted for fixture.

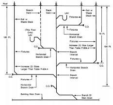
Running a drain across a room that does not have a basement or crawlspace might call for careful calculations. (a) bow vents are permitted for fixture. This chapter shall control the minimum diameter of vent pipes, circuit vents, branch vents and individual vents, and the size and length of vents and various aspects of vent stacks and stack vents. In this code section we are told that the plumbing system shall be provided with a system of vent piping that will permit the admission or emission of air. It it is not possible to go through the roof some states allow the use of air access valves, or side mounted vents. Portions of this web site / publication reproduce sections from the 2006 international residential code for one and two family dwellings and from the 2006 international plumbing code, international code council, inc., falls church. 2006 ipc chapter 9, vents, 2006 uniform plumbing code, pdf complete text as adopted by the virgina 2006 plumbing code; That size is determined by the type and number of fixtures as per the plumbing code in the chapter on drainage. The second half of this section tells us why the plumbing system needs to breath. Each plumbing fixture trap, except as otherwise provided in this code, shall be protected against siphonage and backpressure, and air circulation shall be ensured throughout all parts of the drainage system by means of vent pipes installed in accordance with the requirements of this chapter and as otherwise required by this code. Codes in many localities allow these relatively new devices to take the place of vent lines. Some codes allow level vents. The required size of the drain shall be determined in accordance with table 710.1 (2).

(a) bow vents are permitted for fixture. This chapter shall control the minimum diameter of vent pipes, circuit vents, branch vents and individual vents, and the size and length of vents and various aspects of vent stacks and stack vents. P3101.1 general this chapter shall govern the selection and installation of piping, tubing and fittings for vent systems. In this code section we are told that the plumbing system shall be provided with a system of vent piping that will permit the admission or emission of air. Each plumbing fixture trap, except as otherwise provided in this code, shall be protected against siphonage and backpressure, and air circulation shall be ensured throughout all parts of the drainage system by means of vent pipes installed in accordance with the requirements of this chapter and as otherwise required by this code.

Illustration Of Miscellaneous Common Venting Plumbing Diagram Layout Plumbing Plumbing Vent
Illustration Of Miscellaneous Common Venting Plumbing Diagram Layout Plumbing Plumbing Vent from i.pinimg.com
I am designing a cabin with one bathroom group and a kitchenette sink. Each plumbing fixture trap, except as otherwise provided in this code, shall be protected against siphonage and backpressure, and air circulation shall be ensured throughout all parts of the drainage system by means of vent pipes installed in accordance with the requirements of this chapter and as otherwise required by this code. Section 890.1590 combination waste and vent (floor and hub drains only) section 890.1600 special venting for island fixtures; We recommend plumbing your vents to the outside per your local codes. Sep 2017) the ipc provides minimum regulations for plumbing facilities in terms of both performance and prescriptive objectives, and provides for the acceptance of new and innovative products, materials, and systems. The toilet drain should be 3″, the sink drain is 1.5″, the shared sink drain/ toilet vent area should be 2″, and the vent going up should be 1.5″. Horizontal vent pipes forming branch vents, relief vents, circuit vents or loop vents, shall be at least 6 inches above the flood level rim of the highest fixture served. Vent pipes shall not be less than 1 1 / 4 inches (32 mm) in diameter.

As you know, the minimum drain size for a water closet is 3 inches.

That size is determined by the type and number of fixtures as per the plumbing code in the chapter on drainage. Section 890.1580 size and length of vents; We recommend plumbing your vents to the outside per your local codes. Each plumbing fixture trap, except as otherwise provided in this code, shall be protected against siphonage and backpressure, and air circulation shall be ensured throughout all parts of the drainage system by means of vent pipes installed in accordance with the requirements of this chapter and as otherwise required by this code. The toilet is vented through the sink drain. Within each plumbing system, a minimum of one stack vent or vent stack shall extend outdoors to the open air. The vent system for a gas fired water heater must be installed according to local and state codes, or in the absence of local or state codes, the current edition of. Codes might require that vent pipes slope 1/8 inch per foot. As you know, the minimum drain size for a water closet is 3 inches. As a general rule, you will just be able to vent 2 fixtures on a toilet wet vent. So that the seal of any fixture trap shall not be The requirement for 3 in diameter or larger plumbing vents depends on the plumbing codes that have been adopted where you live a country and city, and also probably the age of the work. Codes in many localities allow these relatively new devices to take the place of vent lines.

A connection between a vent pipe and a vent stack shall be at least 6 inches above the flood level rim of the highest fixture served by the vent pipe. Relief vents are defined in the model plumbing codes as follows: If you're doing a bathroom remodel, you need a permit, and that means you need to be familiar with the bathroom building code for plumbing and ventilation, which is based on the international residential code (irc) and on either the international plumbing code (ipc) or the uniform plumbing code (upc) depending on where you live. It it is not possible to go through the roof some states allow the use of air access valves, or side mounted vents. (a) above and below ground.all pipe and fittings to be used on the venting system, or any part thereof, shall comply with 248 cmr 10.06.

Ontario Plumbing Inspectors Association Inc In The Public Service Since Wet Venting Incorporating Stack Venting And Npc Harmonization Pdf Free Download
Ontario Plumbing Inspectors Association Inc In The Public Service Since Wet Venting Incorporating Stack Venting And Npc Harmonization Pdf Free Download from docplayer.net
The plumbing system needs to breath. Normally, this is done by venting the pipe at the top. It it is not possible to go through the roof some states allow the use of air access valves, or side mounted vents. The vent system for a gas fired water heater must be installed according to local and state codes, or in the absence of local or state codes, the current edition of. 2006 ipc chapter 9, vents, 2006 uniform plumbing code, pdf complete text as adopted by the virgina 2006 plumbing code; Within each plumbing system, a minimum of one stack vent or vent stack shall extend outdoors to the open air. Vent pipes shall not be less than 1 1 / 4 inches (32 mm) in diameter. (a) above and below ground.all pipe and fittings to be used on the venting system, or any part thereof, shall comply with 248 cmr 10.06.

I am designing a cabin with one bathroom group and a kitchenette sink.

I am designing a cabin with one bathroom group and a kitchenette sink. This chapter shall control the minimum diameter of vent pipes, circuit vents, branch vents and individual vents, and the size and length of vents and various aspects of vent stacks and stack vents. P3101.1 general this chapter shall govern the selection and installation of piping, tubing and fittings for vent systems. It loops up and around before connecting to the drainpipe. The toilet drain should be 3″, the sink drain is 1.5″, the shared sink drain/ toilet vent area should be 2″, and the vent going up should be 1.5″. The second half of this section tells us why the plumbing system needs to breath. Normally, this is done by venting the pipe at the top. (b) chemical waste systems.vent piping on chemical and corrosive waste systems shall conform to that required for hazardous wastes under 248 cmr 10.13. Running a drain across a room that does not have a basement or crawlspace might call for careful calculations. Horizontal vent pipes forming branch vents, relief vents, circuit vents or loop vents, shall be at least 6 inches above the flood level rim of the highest fixture served. The vent system for a gas fired water heater must be installed according to local and state codes, or in the absence of local or state codes, the current edition of. (a) bow vents are permitted for fixture. But the vent piping can also emit noxious sewer gas, so it is necessary to terminate the pipes in a safe location where the sewer gas will not come back into the house.